Engros Biologisk deodoriseringsboks

  • Biologisk deodoriseringsboks

Biologisk deodoriseringsboks

Prosessflyt

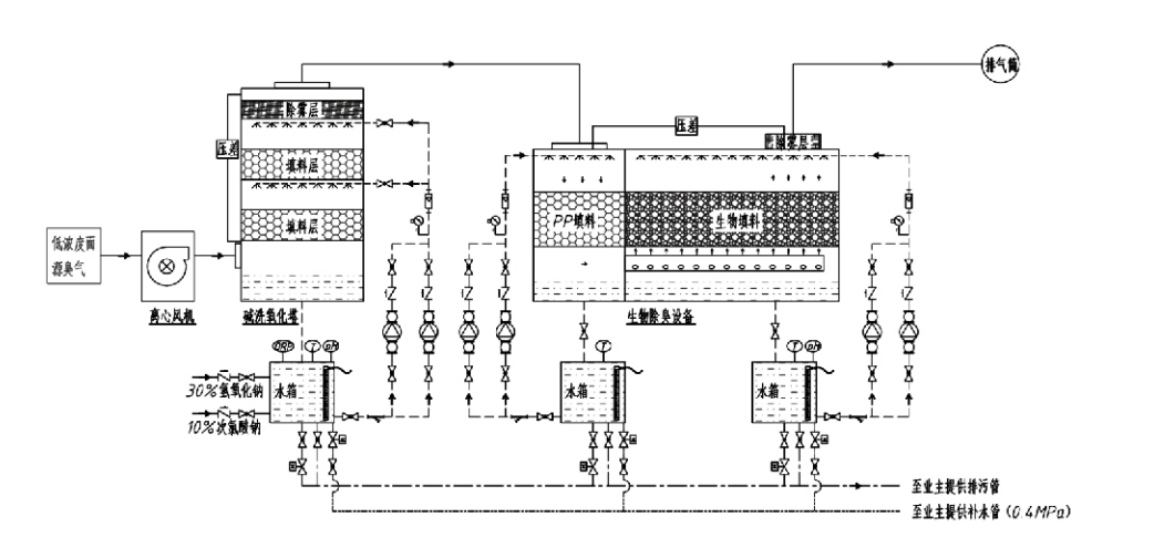
Luktende gass → Innsamlingssystem → Forvasksystem → Filtreringssystem → Sentrifugalvifte → Utløpssystem
Sirkulasjonssystem Befuktningssystem

Bruksområder for luktkontrollprosesser
Husdyrgårder;
Matforedlingsanlegg;
Anlegg for ufarlig deponering av døde dyr;
Kjemiske anlegg;
Renseanlegg for avløpsvann;
Matfabrikker og andre steder genererer illeluktende gasser.
Avfall overføring stasjoner;

Merk: Denne prosessen er først og fremst anvendelig for behandling av illeluktende gasser som består av svovelholdige forbindelser (H₂S, SO₂, merkaptaner, sulfider, etc.), nitrogenholdige forbindelser (NH₃, trimetylamin, amider, etc.), halogener og deres derivater (klorgass.$, $hydrokarbon, halogener, etc.).

Produktbeskrivelse: Forklaring av prinsipper for biologisk deodoriseringsprosess og ytelsesegenskaper

Den kombinerte biologiske skrubbings- og filtreringsdeodoriseringsenheten integrerer tre biologiske teknologier: biologisk skrubbing, biologisk sildrefiltrering og biologisk filtrering. Denne nye sammensatte biologiske deodoriseringsanordningen ble utviklet ved å syntetisere fordelene med disse tre biologiske teknikkene. Luktende gasser kommer inn i skrubbesonen via innløpet, hvor de gjennomgår forbehandling med vann eller konsentrerte kjemiske skrubbeløsninger. Denne skrubbesonen fullfører absorpsjonen av vannløselige kjemikalier, fjerning av støv og fukting av de luktende gassene. Ikke-fjernede illeluktende gasser fortsetter deretter til filtreringssonen for flertrinns biofilterbed. Når de passerer gjennom filterlaget, overføres forurensninger fra gassfasen til overflaten av biofilmen:
a) Under sprøytevannspåvirkning kommer illeluktende gasser i kontakt med og oppløses i vannfilmen på det fuktige pakningsmaterialet (biologiske medier).
b) Ildelugtende komponenter som kommer inn i biofilmen, brytes ned i pakningsmaterialet gjennom mikrobiell absorpsjon og dekomponering.
c) Mikroorganismer bruker absorberte illeluktende komponenter som energikilde for videre reproduksjon. Disse tre prosessene skjer samtidig, og sikrer hele systemet
oppfyller utslippsstandarder.

Bestemmelse av prosessparametere

1. Valg av vannpumper
2. Pakkehøyde: Omtrent 0,8–1,2 m
3. Gasshastighet
Gass-oppholdstid i utstyret: 5–25 sekunder (Vårt utstyr oppnår vanligvis over 20 sekunders oppholdstid for tomt tårn)
Gasshastighet kontrollert til 0,2–0,5 m/s. (Tårngasshastighet er den lineære hastigheten til blandet gass beregnet basert på det tomme tårnets tverrsnittsareal; maksimalt gassvolum forekommer ved tårnbasen, vanligvis brukt til beregning.)
Utstyret vårt bruker sfærisk polymer organisk pakking, D=50 mm, (tomrom) = 0,73
Effektivt volum og høyde på biofilteret og biofyllmaterialet skal beregnes ved å bruke følgende formel:
V = QT / 3600
H = VT / 3600
Hvor:
V = Effektivt volum av pakkelaget (m³)
Q = Luktgassstrømningshastighet (m³/h)
T = Tomt tårns oppholdstid (er)
H = Høyde på pakkelaget (m)
V = Gasshastighet for tomt tårn (m/s)

Ytelsesfordeler med biologisk luktkontroll

● Høy behandlingseffektivitet og overlegen luktfjerning
Utstyr for luktkontroll av mikrobiell filtrering eliminerer effektivt spesifikke forurensninger som hydrogensulfid, ammoniakk og metylmerkaptan, og leverer enestående luktfjerning med en effektivitet på over 95 %.
Den oppfyller de strengeste miljøkravene for luktkontroll på tvers av ulike regioner under alle sesong- eller klimaforhold.
● Avansert og rasjonell deodoriseringsprosess
Den avanserte og rasjonelle deodoriseringsprosessen sikrer at endelige utslipp er ufarlige for mennesker og dyr. Denne miljøvennlige teknologien forårsaker ingen sekundær forurensning.
● Mikrobiell aktivitet
Bare en liten mengde næringsmiddel er nødvendig under den første operasjonen. Mikroorganismer opprettholder optimal aktivitet ved å absorbere næringsstoffer fra avgasser.
● Høy støtbelastningstoleranse
Systemet justerer seg automatisk til maksimale eksoskonsentrasjoner, og sikrer kontinuerlig mikrobiell drift med sterk sjokkbelastningstoleranse. Dette representerer den mest karakteristiske egenskapen og fordelen med spray-mikrobiell filtreringsdeodoriseringsutstyr sammenlignet med andre metoder.
● Forlenget levetid for biologiske medier
Spesielt behandlede biologiske medier har høyt spesifikt overflateareal, letter biofilmdannelse og løsgjøring, motstår korrosjon og biologisk nedbrytning, gir utmerket termisk isolasjon, har høy porøsitet, minimalt trykkfall og effektiv gass/vanndistribusjon. Levetiden når 8–10 år.
● Enkel betjening, vedlikeholdsfri
Krever ikke dedikert personell eller rutinemessig vedlikehold. Ekstremt lave driftskostnader med praktisk administrasjon. I stand til kontinuerlig 24-timers drift eller periodisk bruk.
Komponenter med minimal slitasje sikrer eksepsjonelt enkelt vedlikehold.

Hangzhou Lvran Environmental Protection Group Co., Ltd.

  • 1000+

    Serviceenhetskunder

  • 2000+

    Nasjonale ingeniørsaker

Hangzhou Lvran Environmental Protection Group Co., Ltd. er en omfattende leverogør av tjenester for avfallsgassbehandlingssystem og utstyrsprodusent, som integrerer FoU, tekniske tjenester, design, produksjon, ingeniørinstallasjon og ettersalgsservice.

We are China Biologisk deodoriseringsboks Suppliers and Wholesale Biologisk deodoriseringsboks Exporter, Company. Konsernet er et nasjonalt høyteknologisk foretak, et vitenskaps- og teknologiselskap i Zhejiang-provinsen, et regionalt FoU-senter og en AAA-vurdert kredittenhet. Den har over 30 bruksmodellpatenter, en rekke oppfinnelsespatenter og opphavsrettigheter til programvare. Konsernet har langvarige tekniske FoU-samarbeid med innenlandske universiteter og institusjoner, inkludert "Environmental Innovation R&D Center" etablert med Anhui University of Science and Technology og "Plasma Energy and Environmental New Technology R&D Center" utviklet i fellesskap med Zhejiang Sci-Tech University. Konsernet har etablert sin egen FoU- og produksjonsbase for dyptgående teknisk samarbeid. Konsernet besitter kjerneteknologi for VOC-gassbehandling, innehar en generell entreprenørkvalifikasjon på nivå 2 for kommunal bygging av offentlige arbeider, en sikkerhetsutvinningstillatelse, en klasse B spesialdesignkvalifikasjon for miljøforurensningskontroll i Zhejiang-provinsen, uklassifiserte arbeidstjenestekvalifikasjoner og spesialisert kontrakt for spesielle prosjekter. Konsernet er sertifisert til ISO9001 for internasjonal kvalitet, ISO14001 for miljøledelse og ISO45001 for helse og sikkerhet på arbeidsplassen.

HEDER OG CERTIFIKAT

Følgende utmerkelser representerer vår glans. Vi vinner kunder med produkter av høy kvalitet og vinner stor ros fra markedet og alle samfunnslag med gode tjenester.

  • En grunnenhet og reaktor av platetype med høyt elektrisk felt for å forhindre lekkasje langs overflaten
  • En reaksjonsanordning for å syntetisere metanol ved bruk av karbondioksid og vann og en metode for å syntetisere metanol ved bruk av karbondioksid og vann
  • Selvrensende elektrostatisk filter
  • En korrosjonsbestandig høytrykksvifte med vindretningsjusteringsfunksjon
  • En justerbar selvrensende vifte med høy kapasitet
  • Kombinert katalytisk gassifiseringskontrollsystem for forbehandling av eksosgass
  • Damprensing av kontinuerlig elektrostatisk felt avgassrensing og behandlingssystem
  • Lavtemperatur plasma UV-fotolyse avgassrensingssystem
  • Varemerkeregistreringsbevis
Nylig nyheter og arrangementer
Del med deg
Se flere nyheter